Pompe à chaleur inverter pour piscine

Nova Inverter
9 kW Mono

Nova Inverter
13 kW Mono

Nova Inverter
17 kW Mono

Nova Inverter
21 kW Mono

Nova Inverter
26 kW Tri



Monophasé

Triphasé
Pompe a chaleur Pacfirst Nova Inverter 9 kW Mono
ou 726,33 € x 3 TTC (Paiement en 3 fois sans frais*)
2 ans
Pompe à chaleur piscine Pacfirst Nova Inverter

Economique et pratique, optez pour un confort de baignade incomparable en installant une pompe à chaleur piscine.
Mieux encore, optez pour une qualité premium accessible et un rendement optimisé, avec la Pacfirst Nova Inverter.
Fruit de l'expérience reconnue de Piscine Center en matière de chauffage piscine, cette pompe à chaleur réversible vous offre des performances de chauffage et de refroidissement améliorées et plus économiques grâce à la technologie Inverter.

Disponible en 5 puissances de 9 à 26 kW, la Pacfirst Nova Inverter répond aux besoins en chauffage de piscines allant jusqu'à 165 m³ de volume.
La pompe à chaleur Nova Inverter est compatible avec l'électrolyse au sel.

La pompe à chaleur Nova Inverter bénéficie d'une garantie de 2 ans.
Définition :
Elle a pour but de réguler le fonctionnement de la pompe à chaleur, en n'exploitant que la puissance nécessaire en fonction de la température.
Plutôt que de fonctionner en marche/arrêt à succession, la pompe à chaleur fonctionne en permanence à bas régime.
Résultat : des performances et un COP améliorés, une meilleure durée de vie des composants de la PAC, et une consommation significativement réduite.
Pac First Nova Inverter - Descriptif

La pompe à chaleur Pacfirst Nova Inverter est un concentré de technologie qui favorise un chauffage optimisé de votre eau de piscine :
- PAC réversible automatique : réchauffe ou refroidit l'eau de la piscine en fonction de la saison et de la température souhaitée
- Compatible avec les piscines traitées par électrolyse .
- Équipée de la technologie Inverter : davantage de performance, + 30% par rapport à une PAC classique !
- Démarrage en douceur, sans pics de tension
- Fonctionnement silencieux
- Température minimale de fonctionnement -10 °C
- Trois modes de fonctionnement pour s'adapter aux conditions climatiques : Powerful (Booster), Smart et Silent (bas régime).
La pompe à chaleur Nova Inverter renferme des composants de qualité, pour un rendement de qualité garanti, une durée de vie prolongée et une maintenance réduite.

- Carrosserie en ABS moulé par thermoformage, revêtement résistant aux UV et à la corrosion.
- Compresseurs de grande marque : Hitachi (PAC 10 à 17 kW) et Panasonic (PAC 21 et 26 kW), autorisent un démarrage en douceur, sans pic de tension, et une modulation de la puissance.
- Carte électronique améliorée, adaptée à la technologie Inverter.
- Echangeur spirale en titane : permet une plus grande surface d'échange thermique tout en gardant des proportions contrôlées, et améliore les performances de la Nova Inverter, pour un COP optimal.


Votre PAC piscine Nova Inverter est livré avec les accessoires suivants :
- Câble pour commande déportée (10 m)
- Connexions hydrauliques Ø50 (x 2)
- Capot pour commande déportée
- Patins anti-vibration (4 x)
- Connexions pour évacuation de condensats (x 2)
- Une housse de protection

La house d'hivernage : incluse avec la Pacfirst Nova Inverter. Elle permet de protéger votre PAC hors-saison.
Pac First Nova Inverter - Caractéristiques techniques
- Les valeurs communiquées ci-dessous tiennent compte de la présence d'une couverture. Elles sont sujettes à variations en fonction de la localisation de la piscine à chauffer.
Performances dans les conditions suivantes : Air 27°C / Eau 27°C / Hygrométrie 80 %.
Performances dans les conditions suivantes : Air 15°C / Eau 26°C / Hygrométrie 70 %.
Performances de refroidissement dans les conditions suivantes : Air 35°C / Eau 28°C / Hygrométrie 80 %.


Pacfirst Nova Inverter - Fonctionnement et utilisation

Principe de fonctionnement d'une pompe à chaleur :
L'air extérieur est aspiré par le ventilateur de la PAC et dirigé vers l'évaporateur rempli de liquide réfrigérant (R410 A). Ce dernier capte les calories de l'air et passe de ce fait à l'état gazeux, avant de se diriger vers le compresseur qui permet d'augmenter sa chaleur et sa pression. Le gaz circule ensuite vert le condensateur, à ce niveau, les calories sont transmises à l'eau de la piscine. Après cette étape, le gaz se refroidit et redevient liquide, passe dans le détendeur afin de faire chuter la pression, et le cycle se répète.
Cela permet d'obtenir une énergie à 80% gratuite, et un coût de fonctionnement limité à la consommation électrique nécessaire au fonctionnement de la pompe à chaleur.
Ce rendement est optimisé par la technologie Inverter qui équipe nos pompes à chaleurs.

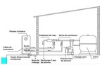
- La base sur laquelle viendra se poser la PAC doit être solide et plane. Les patins anti-vibrations inclus devront être installés pour plus de confort.
- Si le débit de la pompe de filtration est supérieur à celui de la pompe à chaleur de 20 %, la connexion doit impérativement se faire par le biais d'un by-pass*.
- Les appareils de traitement chimique devront être placés après la pompe à chaleur afin d'éviter tout risque de corrosion par les produits.
- La PAC devra être installée en position verticale. Patienter 24 heures avant l'installation si elle a été inclinée, par exemple durant le transport.
- Les distances de sécurité des schémas ci-dessus doivent être respectés pour permettre à l'air de circuler correctement.
*By-pass non fourni, à prévoir par l'utilisateur


demander un devis gratuit : Contactez-nous
Les données personnelles recueillies à partir de ce formulaire sont utilisées pour le traitement de votre demande et pour des fins statistiques.
Les informations dont le champ de saisie est suivi d’un astérisque sont nécessaires au traitement de votre demande. Les autres informations sont facultatives mais peuvent aider à obtenir un traitement plus efficace de votre demande.
Les informations sont conservées pour une durée qui ne saurait excéder 36 mois après la fermeture de votre dossier.
Pour plus d’information sur notre gestion des données personnelles, consultez notre page de Politique de Confidentialité et notre page dédié à vos droits pour maitriser vos données personnelles.













































