PAC verticale pour piscines Pacfirst Steel Top de 4.5 à 14 kW

30 m³
monophasé

40 m³
monophasé

50 m³
monophasé

70 m³
monophasé

90 m³
monophasé

3.8-5.2 m³/h



Monophasé

Triphasé
Pompe a chaleur pacfirst steel top 4,5 kw mono
ou 369,00 € x 3 TTC (Paiement en 3 fois sans frais*)
2 ans
Pompe à chaleur verticale Pacfirst Steel Top
Profiter de sa piscine est un plaisir que l'on aimerait tous prolonger.
En installant une pompe à chaleur, vous avez la possibilité d'utiliser votre piscine quelques mois de plus, tout en obtenant un confort de baignade appréciable.
Faites confiance à notre expérience en matière de chauffage piscine, et optez pour pompe à chaleur piscine à ventilation verticale Pacfirst Steel Top.
Vous serez convaincu par ses performances, la qualité de ses composants et ses finitions, associées à une facilité d'utilisation qui séduira le plus grand nombre.

Pacfirst Steel Top - Descriptif
La pompe à chaleur Pacfirst Steel Top est la solution toute trouvée si vous disposez d'un espace restreint et que vous souhaitez chauffer votre piscine tout en maîtrisant votre consommation.
Avec sa ventilation verticale, elle peut être posée contre un mur, et son encombrement réduit vous permet de l'installer dans les espaces les plus exigus.
Pacfirst Steel Top existe en 5 puissances, de 4.5 à 14 kW et répond aux besoins en chauffage de piscines allant jusqu'à 90 m³.
La garantie : La durée de garantie est de 2 ans .
Elle convient aux piscines traitées par électrolyse.
Pacfirst Steel Top - Les Avantages
Pacfirst Steel Top, la pompe à chaleur verticale aux nombreux avantages :
- Pompe à chaleur air/eau performante et intuitive
- Carrosserie en ABS
- Panneau de commande pouvant être déporté (10 m)
- Réversible chaud/froid
- Fonctionne à partir de -10° C
- Dégivrage automatique
- Gaz réfrigérant R410A
- Échangeur Titane spirale compatible avec l'électrolyse.
- Silent blocks
- Raccordement rapide (raccords hydrauliques Ø50 inclus)

Carrosserie : solide et résistante, elle est en ABS thermoformé noir, résistant aux UV et aux agressions.
Panneau de commande : son utilisation est aisée et intuitive. Il vous permet de choisir le mode de fonctionnement (chaud / froid / automatique), de définir la température et la minuterie. Il peut être déporté et fixé sur un mur (câble 10 m fourni).
Echangeur : en titane spiralé, il assure un excellent rendement thermique, et une grande résistance à l'usure et à la corrosion, ce qui le rend compatible avec les piscines équipées d'électrolyseurs.
Compresseur : Rotary, fabrication de qualité assurant un rendement performant


PAC réversible : la Pacfirst Steel Top permet de chauffer ou de rafraîchir l'eau de la piscine en fonction des besoins. La sélection du mode désiré s'effectue facilement par le biais du panneau de commande.
Température de fonctionnement : la pompe à chaleur fonctionne jusqu'à -10°C. Elle est dotée d'un système de dégivrage automatique par inversion de cycle.

Pacfirst Steel Top est livrée avec l'ensemble des accessoires qui vous permettront de l'installer :
- Raccords union Ø50 - Qté 2
- Capot et support mural pour panneau de commandes déporté
- Câble électrique 10 m pour panneau de commandes déporté
- Patins anti-vibration (silent blocks) avec fixations - Qté 4
- Supports muraux pour la pompe à chaleur
- Presse-étoupe - Qté 1
- Kit visserie
Pacfirst Steel Top - Fonctionnement et utilisation
Une pompe à chaleur a pour principe de capter les calories de l'air ambiant dans el but de les transmettre à l'eau de la piscine.
L'air est aspiré grâce au ventilateur et envoyé vers l'évaporateur, dans lequel circule le gaz réfrigérant (R410 A). Ce dernier absorbe la chaleur de l'air, et passe de l'état liquide à gazeux. Il passe ensuite dans le compresseur qui contribue à augmenter sa température et sa pression. A ce stade, le gaz passe ensuite dans le condensateur, au niveau duquel la chaleur est transmise à l'eau du bassin. Le gaz R410 A refroidi passe ensuite dans le détendeur, et repasse à l'état liquide. Ce processus se répète en boucle.
Grâce à ce principe, l'énergie obtenue est en grande partie gratuite et provient uniquement de l'air ambiant. La seule consommation est celle nécessaire au fonctionnement de la pompe à chaleur.

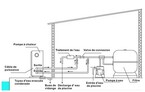
Conseils d'installation :
- L'appareil doit être posé sur une base solide et plane
- La pompe ) chaleur doit être stockée en position verticale. (En cas de transport inclinée, patienter 24 h minimum avant l'installation et la mise en service).
- L'installation d'un by-pass est impérative (débit de la pompe de filtration 20% supérieur à celui pouvant passer dans l'échangeur). Non inclus, à prévoir par l'utilisateur.
- Les appareils de traitement chimique doivent être montés après la pompe à chaleur.
- Les distances de sécurité indiquées sur le schéma doivent être respectées.


Pacfirst Steel Top - Caractéristiques techniques
Les valeurs ci-dessous tiennent compte de la présence d'une couverture (bâche, volet, etc), et sont sujettes à variations en fonction de l'emplacement géographique de la piscine chauffée.
Valeurs pour une température ambiante de 24°C et une température de l'eau de 26°C, sous réserve d'utilisation d'une couverture.
Ces valeurs sont sujettes à variations en fonction de l'emplacement géographique de la piscine chauffée.
Données physiques (dimensions, poids et niveau sonore)

Connecteur rapide universel optionnel Pacpool Connect
Pour votre pompe à chaleur de débit compris entre 3.8 m³/h et 5.2 m³/h, optez pour la solution facile grâce au connecteur rapide universel.


demander un devis gratuit : Contactez-nous
Les données personnelles recueillies à partir de ce formulaire sont utilisées pour le traitement de votre demande et pour des fins statistiques.
Les informations dont le champ de saisie est suivi d’un astérisque sont nécessaires au traitement de votre demande. Les autres informations sont facultatives mais peuvent aider à obtenir un traitement plus efficace de votre demande.
Les informations sont conservées pour une durée qui ne saurait excéder 36 mois après la fermeture de votre dossier.
Pour plus d’information sur notre gestion des données personnelles, consultez notre page de Politique de Confidentialité et notre page dédié à vos droits pour maitriser vos données personnelles.







































